
产品名称: ZX系列卧式自吸离心泵
产品分类: 自吸泵
口 径(进口/出口):50~200mm
流 量:6.3~400m3/h
扬 程:5~132m
一、产品概述:
ZX系列型泵是卧式自吸式离心泵。该型式泵与其它型式的自吸离心泵比较,因为泵本身没有逆止阀,结构最为简单;工作最为可靠;无故障工作时间长,维护、使用方便、体积小、重量轻、效率高、在设计上做了特别的考虑与相同口径的泵比较,排量大、性能高。
ZX型泵在工农业生产、抢险救助,如排涝、救火中作为应急泵使用效能更为突出。 ZX型泵广泛适用石油、化工、冶金、机械、化纤、食品、能源、交通等工业部门城市给水、自吸泵亦可用于农业排灌、喷灌。供输送清水或粘度小于5°E,温度低于80℃物理及化学性质类似清水的其它液体。
二、产品用途:
适用于城市环保、建筑、消防、化工、制药、染料印染、酿造、电力、电镀、造纸、石油、矿山、设备冷却、油轮卸油等。
适用于清水、海水及带有酸、碱度的化工介质液体和带有一般糊装的浆料(介质粘度≤100厘珀、含固量可达30%以下)。
装上摇臂式喷头,又可将水冲到空中后,散成细小雨滴进行喷雾,是农药、苗圃、果园、茶园的良好机具。
可和任何型号、规格的压滤机配套使用,将浆料送给滤机进行压滤的最理想配套泵种。
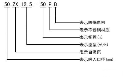
三、型号意义:

四、性能参数:
